







U wilt ventileren op basis van CO2 meting. De vraagsturing set van het merk Brink Climate Systems is voor u de oplossing. Zo bent u altijd verzekerd van een gezond binnenklimaat. De set voor vraaggestuurd ventileren op basis van CO2 niveau bestaat uit een driewegklep voor uw toevoerlucht, twee CO2 sensoren. De Vraagsturing set is uit te breiden met meer CO2 sensoren.
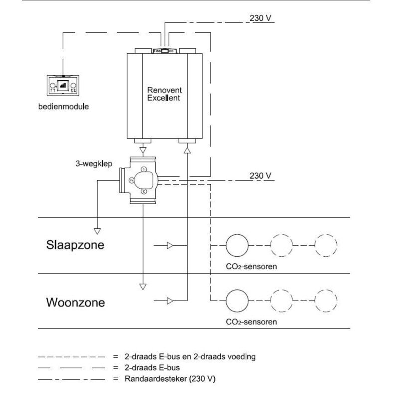
Deze Vraagsturing set is enkel toe te passen op Renovent Sky toestellen. Hier vindt u de vraagsturing set op basisis voor CO2 niveau voor de Renovent Excellent toestellen.
U wilt ventileren op basis van CO2 meting zonder driestanden schakelaar. De vraagsturing set op basis van CO2 meting van het merk Brink Climate Systems is voor u de oplossing. Zo bent u altijd verzekerd van een gezond binnenklimaat en frise ventilatielucht zonder energie te verspillen. De set voor vraaggestuurd ventileren op basis van CO2 niveau bestaat uit een driewegklep voor uw toevoerlucht, twee CO2 sensoren. De bedieningsmodule, Air Control Unit, wordt standaard meegleverd bij de Renovent Sky toestellen en zit niet in deze vraagsturing set. De Vraagsturing set is uit te breiden met meer CO2 sensoren, u kunt de de set vraagsturing uitbreiden met maximaal 8 CO2 sensoren.
De set vraaggestuurd vraaggestuurd ventileren op CO2 Niveau heeft een paar grote voordelen.
Opsommend betekend dit voor u;
Energienulshop is úw specialist in ventilatie met WTW vntilatietechniek.
Duurzaam ventileren doet u met Energienulshop.
Vraag hier een offerte aan voor grotere aantallen of technisch advies!
Bent u een zakelijke klant en wilt u liever een factuur of in intracommunautaire factuur. Wij helpen u graag, neem voor uw bestelling contact met ons op. Dit product wordt wordt per project besteld en kan helaas niet worden geretourneerd.
Je bent misschien ook geïnteresseerd in