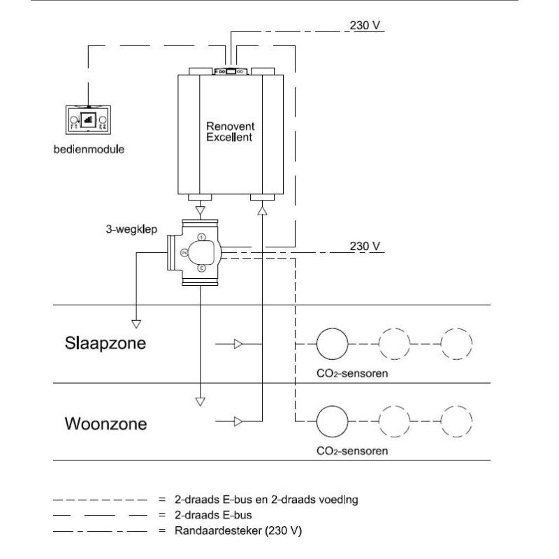
U wilt ventileren op basis van kloksturing. De vraagsturing set van het merk Brink Climate Systems is voor u de oplossing. Zo bent u altijd verzekerd van een gezond binnenklimaat. De set voor vraaggestuurd ventileren op basis van kloksturing (tijd) bestaat uit een driewegklep voor uw toevoerlucht en een bedieningsmodule. De Vraagsturing set op basis van tijd voor een optimaal binnenklimaat.

Deze Vraagsturing set is enkel toe te passen op alle Renovent Excellent toestellen. Hier vindt u de vraagsturing set op basisis voor CO2 niveau voor de Renovent Sky toestellen.
U wilt ventileren op basis van kloksturing zonder driestanden schakelaar. De vraagsturing set op basis van kloksturing (tijd) van het merk Brink Climate Systems is voor u de oplossing. Zo bent u altijd verzekerd van een gezond binnenklimaat en frisse ventilatielucht zonder energie te verspillen. De set voor vraaggestuurd ventileren kloksturing bestaat uit een driewegklep voor uw toevoerlucht en een bedieningsmodule. De Vraagsturing set op basis van tijd en kloksturing is voor u de garantie voor een optimaal binnenklimaat.
De set vraaggestuurd vraaggestuurd ventileren op kloksturing heeft een paar grote voordelen.
Opsommend betekend dit voor u;
Energienulshop is úw specialist in ventilatie met WTW vntilatietechniek.
Duurzaam ventileren doet u met Energienulshop.
Vraag hier een offerte aan voor grotere aantallen of technisch advies!
Bent u een zakelijke klant en wilt u liever een factuur of in intracommunautaire factuur. Wij helpen u graag, neem voor uw bestelling contact met ons op. Dit product wordt wordt per project besteld en kan helaas niet worden geretourneerd.
Je bent misschien ook geïnteresseerd in